安陽樱桃视频在线免费观看新肥科技有限公司2025年清潔生產審核信息公示
更新時間:2025-02-08 關注:2121
安陽樱桃视频在线免费观看新肥科技有限公司2025年清潔生產審核信息公示
根據河南省生態環境廳下發的《關於公布2025年度河南省實施清潔生產審核企業名單的通知》(豫環辦(2025)2號),我公司被列入2025年度河南省強製性清潔生產審核企業名單中,根據《中華人民共和國清潔生產促進法》、《清潔生產審核辦法》等文件要求,我公司在開展清潔生產審核工作期間,應對企業主要汙染物排放情況等信息進行公示。
1、基本情況
安陽樱桃视频在线免费观看新肥科技有限公司廠址位於河南省安陽市安陽市新型製造業產業園區(劉大線與倉儲三路交叉口東南角),行業類別屬於複混肥料製造,企業法定代表人:韓成林。2016年10月,我單位委托河北師大環境科技有限公司編製完成了《安陽樱桃视频在线免费观看新肥科技有限公司年產40萬噸複合(混)肥現狀環境影響評估報告》;2017年5月,我單位委托河南安環環保科技有限公司編製完成了《安陽樱桃视频在线免费观看新科技有限公司新建天然氣鍋爐安裝項目建設項目環境影響報告表》(報批版),2017年7月11日取得取得湯陰縣環境保護局的批複(湯環管字[2017]號);2023年12月,委托編製完成了《安陽樱桃视频在线免费观看新肥科技有限公司拆舊建新年產20萬噸高塔造粒樱桃视频污视频生產線項目環境影響報告表》,2024年1月12日安陽市生態環境局湯陰分局對該項目進行了審批,審批文號,湯環管字[2024]1號。2024年6月18日完成《環保設施改造項目環境影響登記表》備案(備案號202441052300000017),公司環保手續詳見下表。
表1-1 安陽樱桃视频在线免费观看新肥科技有限公司環保手續一覽表
項目名稱 | 編製日期 | 審批文號 |
《安陽樱桃视频在线免费观看新肥科技有限公司年產40萬噸複合(混)肥現狀環境影響評估報告》 | 2016年10月 | 安環文[2016]267號 |
《安陽樱桃视频在线免费观看新科技有限公司新建天然氣鍋爐安裝項目建設項目環境影響報告表》 | 2017年5月 | 湯環管字[2017]49號 |
《安陽樱桃视频在线免费观看新肥科技有限公司拆舊建新年產 20 萬噸高塔造粒樱桃视频污视频生產線項目環境影響報告表》 | 2023年12月 | 湯環管字[2024]1號 |
《環保設施改造項目環境影響登記表》 | 2024年6月18日 | 202441052300000017 |
目前我公司已按照環保部《排放口規範化整治技術要求(試行》(環監[1996]470號)設置規範化排汙口。
2、本項目生產工藝流程及產汙環節
(1)南塔工藝流程圖

圖1 南塔工藝流程及產汙環節示意圖

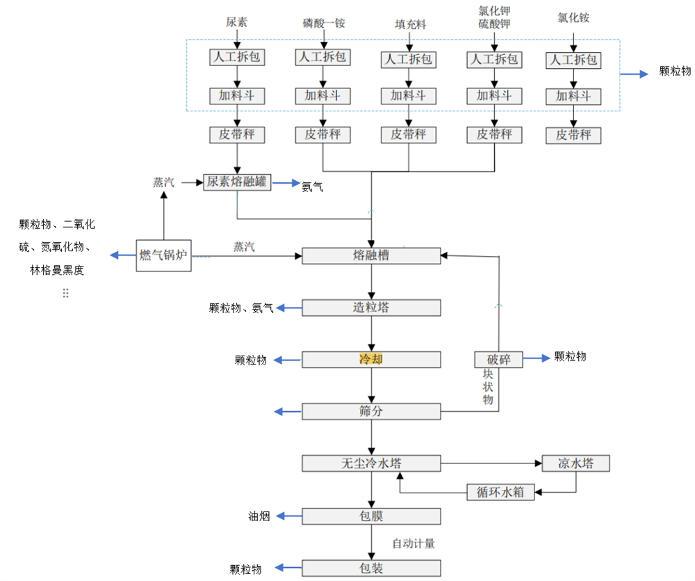
圖2 新建高塔工藝流程及產汙環節示意圖
(2)產汙環節一覽表
表1-2 主要產汙環節一覽表
生產線 | 類別 | 產生環節 | 汙染物 |
南塔 | 廢氣 | 高塔造粒 | 顆粒物、氨氣 |
備料 | 顆粒物 | ||
篩分冷卻、包膜、包裝 | 顆粒物 | ||
化油廢氣 | 油煙 | ||
鍋爐(10t/h) | 顆粒物、二氧化硫、氮氧化物、林格曼黑度 | ||
廢水 | 生活廢水、鍋爐排水 | SS等 | |
噪聲 | 環保設施風機、篩分機、冷卻機等 | 等效連續A聲級 | |
固體廢物 | 除塵器 | 除塵灰 | |
包裝工序 | 廢包裝材料 | ||
新建高塔 | 廢氣 | 備料 | 顆粒物 |
尿素熔融 | 氨氣 | ||
高塔造粒 | 氨氣、顆粒物 | ||
篩分、冷卻、破碎包裝 | 顆粒物 | ||
化油廢氣 | 油煙(以非甲烷總烴表征) | ||
鍋爐廢氣 | 顆粒物、二氧化硫、氮氧化物、林格曼黑度 | ||
廢水 | 鍋爐排水 | SS等 | |
噪聲 | 環保設施風機、篩分機、冷卻機等 | 等效連續A聲級 | |
固體廢物 | 化油 | 廢防結油 | |
包裝 | 廢包裝材料 | ||
除塵器 | 除塵灰 |
3、汙染物排放情況
(1)廢氣排放及治理設施
①有組織廢氣
l 南高塔造粒複混肥(熔體型複混肥)
高塔造粒複混肥廢氣主要為備料工序產生的顆粒物;高塔造粒工程產生的氨氣、顆粒物;篩分、冷卻、包裝產生的顆粒物;化油工段產生的油煙;鍋爐廢氣主要為顆粒物、二氧化硫、氮氧化物、林格曼黑度。備料廢氣經袋式除塵器處理,篩分冷卻包裝、包膜廢氣經袋式除塵器處理,廢氣分別經處理後通過1根16m高排氣筒有組織排放(DA002);高塔造粒廢氣經旋風除塵+除霧處理後通過108m高塔排放(DA001);鍋爐安裝低氮燃燒+煙氣再循環,廢氣通過8m高排氣筒排放(DA003);化油廢氣經油煙淨化器處理後通過15m高排氣筒有組織排放(DA004)。
l 新建高塔廢氣
備料廢氣汙染因子主要為顆粒物;篩分廢氣、冷卻廢氣、破碎廢氣、包裝廢氣汙染因子主要為顆粒物;尿素熔融廢氣主要為氨氣;高塔造粒廢氣汙染因子主要為氨氣、顆粒物;化油廢氣主要為油煙;鍋爐廢氣主要為顆粒物、二氧化硫、氮氧化物、林格曼黑度。
備料廢氣經過袋式除塵器處理;篩分、冷卻、破碎、包裝廢氣經旋風除塵器+袋式除塵器處理;上述廢氣最終經過1根17m高排氣筒有組織排放(DA005);化油廢氣經低溫等離子淨化器處理後通過15m高排氣筒有組織排放(DA006);高塔造粒廢氣經過重力沉降室+旋風除塵器+袋式除塵器+水噴淋處理後通過118m高排氣筒排放(DA007);尿素熔融廢氣經水噴淋處理後與造粒工序廢氣共同經過118m高排氣筒有組織排放(DA007);兩台鍋爐均安裝低氮燃燒+煙氣再循環,廢氣經1根12m高排氣筒有組織排放(DA008)。
②無組織廢氣
主要為生產過程中未收集的廢氣無組織排放汙染因子主要為顆粒物、氨氣。
(2)噪聲汙染及防治措施
我公司噪聲源主要有環保設施風機、篩分機、冷卻機等設備,噪聲源強一般70~85dB(A),經采取減震、廠房隔音及距離衰減,設備聲源大大降低,東廠界、南廠界、西廠界、北廠界能夠滿足《工業企業廠界環境噪聲排放標準》(GB12348-2008)中2類標準限值要求。
(3)廢水排放及防治措施
①廢水
我公司廢水主要為生活汙水、冷卻機循環冷卻水、鍋爐軟水製備廢水。生活汙水經化糞池處理後進入湯陰東方環宇汙水處理有限公司深度處理冷卻水循環使用,不外排;鍋爐排水回用於生產,不外排。
②雨水
廠區設置1個雨水排放口DW001(YS001)。
4、固體廢物
本項目依據現狀評估及鍋爐環評。運營產生的固體廢物主要有除塵灰、廢包裝材料、廢防結油。除塵灰收集後直接回用於生產;廢包裝材料收集在一般工業固體廢物暫存間,定期外售;廢防結油收集在一般工業固體廢物暫存間,定期交有能力單位處理。
-
上一篇:沒有了
